ТНВД КАМАЗ

0
Пристрій ТНВД КАМАЗ ЄВРО Реалізація ТНВД КАМАЗ дуже поширена останнім часом, так і покупців, які хочуть купити ПНВТ КАМАЗ, не мало. Займаються продажем автозапчастин на автомобілі КАМАЗ такі фірми як СпецМаш, МигАвто та інші.

Чи варто встановлювати газове обладнання на автомобіль

0
Normal 0 false false false RU X-NONE X-NONE З кожним днем бензин дорожчає, ціни на бензин впливають на все: на вартість продуктів харчування, товарів споживчого ринку, загалом, на вартість чого завгодно.

Використання енергії вихлопних газів

0
Паливний насос високого тиску (ТНВД) Пристрій ТНВД КАМАЗ Пристрій ТНВД Камаз 740 (18-20 МПа) подає через форсунки в камеру згоряння паливо в строго певні моменти і в певній кількості залежно від режиму роботи двигуна.

Характеристики ТНВД КАМАЗ

0
Система живлення двигуна автомобіля, що працює на альтернативному паливі Пристрій газорозподільного механізму Механізм газорозподілу ГРМ Газове паливо порівняно з рідким має наступні переваги:

Використання енергії вихлопних газів

0
Карбюратор складається з таких основних систем: - головна дозуюча система ( забезпечує змішування палива з повітрям в певних пропорціях з допомогою спеціальних калиброваных жиклерів: головних паливних і повітряних жиклерів і)

Використання енергії вихлопних газів

0
Газобалонна установка для зрідженого газу Робота двигуна на газі Балони газового обладнання служать резервуарами для стисненого або скрапленого газу. Для стисненого газу балони виготовляються з безшовних труб легованої стали і піддається термічній обробці для підвищення міцності і забезпечення безосколковості при руйнуванні.

Чи варто встановлювати газове обладнання на автомобіль

0
Топливоподкачивающий насос. У системах паливоподачі дизелів застосовують поршневі насоси, які служать для подачі палива через фільтри до паливного насоса високого тиску (ТНВД).Топливоподкачивающий насос кріпиться до корпусу ТНВД з приводом від ексцентрика його кулачкового вала і має ручний привід для заповнення паливом фільтрів і видалення повітря з паливної системи.Паливний насос складається з корпусу, в якому є паливні канали, в середній частині розташовано отвір під поршень і роликовий штовхач; поворотних пружин поршня й штовхача; нагнітального клапана; впускного клапана.

Використання енергії вихлопних газів

0
Карбюратор складається з таких основних систем: -головна дозуюча система ( забезпечує змішування палива з повітрям в певних пропорціях з допомогою спеціальних калиброваных жиклерів: головних паливних і повітряних жиклерів і)

Форсунки

0
Паливні системи дизелів Скрутний пуск дизельного двигуна супроводжується рядом причин, таким як Форсунка служить для подачі палива в камеру згорання під великим тиском у дрібно розпиленому вигляді і забезпечує чітку відсічення подачі палива в кінці уприскування.

Використання енергії вихлопних газів

0
Глушники служать для зменшення коливань і пульсацій на виході відпрацьованих газів. А також для зменшення шуму при роботі. Принцип роботи глушників ґрунтується на резонансі і поглинання звуку. В ідеальному варіанті система випуску розташовується під днищем кузова.

Використання енергії вихлопних газів

0
Система живлення повітрям призначена для очищення повітря від пилу і подачі її в циліндри дизеля. У систему живлення повітрям входить очисник повітря, впускний колектор і турбокомпресор. Воздухоочиститель

Економайзер

0
Економайзер складається з клапана з пружиною, встановленого в поплавковій камері карбюратора, паливного жиклера, розпилювача, паливного каналу, штовхача з рухомою стійкою, зєднаної з дросельної заслінкою.При переході двигуна на режим повного навантаження, що відповідає відкриття дросельної заслінки більше ніж на 80-85 %, штовхач приводний планки входить в контакт з клапаном і відкриває його.

Використання енергії вихлопних газів

0
Для поліпшення характеристик карбюратора використовують наступні додаткові пристрої, що забезпечують приготування горючої суміші постійного складу на різних режимах роботи двигуна: • пусковий пристрій;• систему холостого ходу;• систему компенсації горючої суміші;• економайзер;• ускорительный насос.

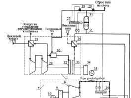
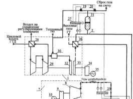
Вихлопні гази автомобілів

0
Теплові двигуни викидають в навколишнє середовище велику кількість шкідливих речовин (вихлопних газів). Джерелами шкідливих викидів двигуна є вихлопні гази автомобілів, картерні гази, випаровування з системи живлення і витоку палива, масла та інші експлуатаційні рідини.

Використання енергії вихлопних газів

0
Глушник Ауді Q7 этоспециальное механічний пристрій, що забезпечує ослаблення звуку або шуму при виході відпрацьованих газів після згоряння палива у двигуні. Як глушник Ауді Q7 знижує шум? Коли тиск відпрацьованих газів у циліндрі знаходиться в межах 0,3 – 0,5 Мпа і температура становить понад 1000 До відкриваються випускні клапана газорозподільного механізму.

Склад горючої суміші

0
Процес приготування пальної суміші в дизелях Відбувається процес сумішоутворення протягом короткого проміжку часу всередині циліндра, коли поршень знаходиться поблизу ВМТ. До початку подачі палива — в кінці такту стиску тиск у циліндрі становить приблизно 3,5—4,5 МПа, а температура — 800-900 К.

Використання енергії вихлопних газів

0
Управління карбюратором здійснюється з кабіни водія. В кабіні знаходиться педаль, поєднана системою тяг і важелів з важелем привода дросельних заслінок. Педаль у вихідному положенні утримується пружиною.

Використання енергії вихлопних газів

0
Газове обладнання метан або пропан Atiker, Tomasetto, Stag? Як тільки долар злетів, поповзли вгору ціни і на бензин. Автомобілісти вже втомилися шукати шляхи економії, деякі пересіли на громадський транспорт, а деякі з останніх сил намагаються заощадити на паливі.

Поплавкова камера карбюратора

0
Поплавковий механізм призначений для нормальної роботи карбюратора, що реалізується за рахунок збереження рівня палива в поплавковій камері карбюратора. Рівень палива повинен підтримуватися автоматично.

Система живлення паливом

0
Система живлення паливом призначена для очищення і подачі в циліндри дизеля розпорошеного палива у відповідних кількостях режиму його роботи. У систему живлення паливом входять: фільтри грубого і тонкого очищення палива, паливний насос з регулятором і подкачивающим насосом, форсунки, паливопроводи низького і високого тиску, паливний бак.

Сучасні марки автомобілів

Сучасні марки автомобілів

0
Компанія Yamaha вже заявляла про свої плани і прийдешні зміни. В цілях підвищення затребуваності продукції компанії Yamaha було запропоновано поставити на лінійку перший автомобіль Yamaha протягом 5-6 років.

Типові несправності автомобіля

Звуки несправностей двигуна (стукоти двигуна)

0
Після включення зчеплення зявляється стукіт: - розєднані деталі задньої підвіски - не затягнуті болти карданного валу - зносилося шліцьове зєднання В залежності від швидкості автомобіля зявляється металевий скрегіт:

Як ремонтувати автомобіль

Як замінити підшипники задньої маточини на автомобілі Daewoo Matiz

0
Normal 0 false false false RU X-NONE X-NONE Останнім часом автомобіль Daewoo Matiz став дуже популярним серед водіїв жіночої статі. Завдяки економічності на цей автомобіль звертаю увагу і чоловіки.